
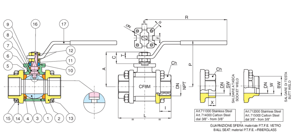
Stainless steel: Temperature range: -20°C +160°C.
| Position | Part name | Material | N.° pieces |
|---|---|---|---|
| 1 | BODY | A351-CF8M | 1 |
| 2 | END CONNECTION | A351-CF8M | 2 |
| 3 | BALL | A479-TP316/A351-CF8M | 1 |
| 4 | BALL SEAT | PTFE | 2 |
| 5 | BODY SEAT | PTFE | 2 |
| 6 | ANTIFRICTION RING | TFM | 1 |
| 7 | O-RING | FKM (VITON) | 1 |
| 8 | STEM SEAT | PTFE | 1 |
| 9 | PACKING GLAND | A479-TP316 (1/4''-2'') - A37+Z-P (2''1/2-4'') | 1 |
| 10 | 90° STOP | INOX AISI 430 (1-4”-2”) A37 Z/P (2’’1-2-4’’) | 2 |
| 11 | MOLLA A TAZZA | 51CrV4+Z/P (2''1/2-4'') | 2 |
| 12 | NUT | A2-70 (1/4''-2'') - 6S + Z/P (2''1/2-4'') | 2 |
| 13 | SCREW | A2-70 +Z/P (1/4''-2'') - 8.8 + Z/P (2''1/2-4'') | 4 |
| 14 | WASHER | INOX AISI 304 (1/4”-2”) C60S+Z/P (2’’1/2-4’’) | 4 |
| 15 | NUT | A2-70 +Z/P (1/4''-2'') - 8.8 + Z/P (2''1/2-4'') | 4 |
| 16 | STEM | A479-TP316 | 1 |
| 17 | HANDLE | INOX AISI 430 (1-4”-2”) A37 Z/P (2’’1-2-4’’) | 1 |
| SIZE | DN | CODE | BOX | I | L | Ch | R | P | A | C | E | F | N | B | Kv | PN | Kg | T |
|---|---|---|---|---|---|---|---|---|---|---|---|---|---|---|---|---|---|---|
| 1/4" | 8 | 71000102 | 10 | 11 | 57 | OT.22 | 110 | 50 | 35 | 13,5 | 8 | 5 | - | - | 5,5 | 64 | 0,28 | 9 |
| 3/8" | 10 | 71000103 | 10 | 11,4 | 57 | OT.22 | 110 | 50 | 35 | 13,5 | 8 | 5 | - | - | 8,5 | 64 | 0,27 | 9 |
| 1/2" | 15 | 71000104 | 6 | 15 | 65 | OT.27 | 131 | 64 | 47 | 15 | 10 | 7 | 36 | 6 | 19,2 | 64 | 0,50 | 10 |
| 3/4" | 20 | 71000105 | 5 | 16,3 | 76 | OT.32 | 131 | 68 | 52 | 16 | 10 | 7 | 42 | 6 | 35 | 40 | 0,70 | 10 |
| 1" | 25 | 71000106 | 2 | 19,1 | 92 | OT.41 | 174 | 79 | 60 | 19,5 | 12 | 8 | 42 | 6 | 64,5 | 40 | 1,20 | 12,5 |
| 1"1/4 | 32 | 71000107 | 4 | 21,4 | 106 | OT.50 | 174 | 83 | 64 | 19,5 | 12 | 8 | 42 | 6 | 103,8 | 25 | 1,70 | 12,5 |
| 1"1/2 | 40 | 71000108 | 2 | 21,4 | 116 | OT,55 | 250 | 100 | 79 | 24 | 16 | 10 | 50 | 6,5 | 174 | 25 | 2,50 | 16,5 |
| 2" | 50 | 71000110 | 2 | 25,7 | 136 | OT.70 | 250 | 107 | 86 | 24 | 16 | 10 | 50 | 6,5 | 301,3 | 25 | 3,90 | 16,5 |
| 2"1/2 | 65 | 71000112 | 1 | 30,2 | 153 | Ø90 | 321 | 126 | 103 | 28 | 20 | 14 | 70 | M8 | 545,7 | 16 | 8,15 | 18 |
| 3" | 80 | 71000114 | 1 | 33,3 | 180 | Ø105 | 321 | 137 | 114 | 28 | 20 | 14 | 70 | M8 | 872,5 | 16 | 12,80 | 18 |
| 4" | 100 | 71000118 | 1 | 39,3 | 217 | Ø130 | 381 | 156 | 137 | 34,5 | 24 | 18 | 102 | M10 | 1363,3 | 16 | 21,50 | 22 |

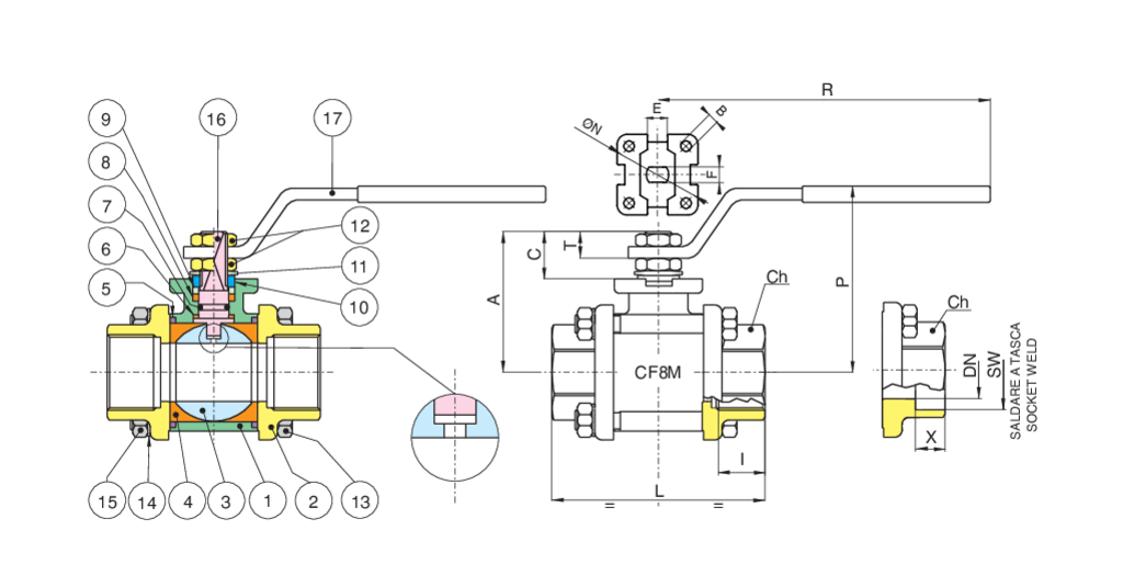
Stainless steel: Temperature range: -20°C +160°C.
| Position | Part name | Material | N.° pieces |
|---|---|---|---|
| 1 | BODY | A351-CF8M | 1 |
| 2 | END CONNECTION | A351-CF8M | 2 |
| 3 | BALL | A479-TP316/A351-CF8M | 1 |
| 4 | BALL SEAT | PTFE CARICATO VETRO - GLASS FILLED PTFE | 2 |
| 5 | BODY SEAT | PTFE | 2 |
| 6 | ANTIFRICTION RING | TFM | 1 |
| 7 | O-RING | FKM (VITON) | 1 |
| 8 | STEM SEAT | PTFE | 1 |
| 9 | PACKING GLAND | A479-TP316 (1/4''-2'') - A37+Z-P (2''1/2-4'') | 1 |
| 10 | 90° STOP | INOX AISI 430 (1-4”-2”) A37 Z/P (2’’1-2-4’’) | 2 |
| 11 | SPRING WASHER | 51CrV4+Z/P (2''1/2-4'') | 2 |
| 12 | NUT | A2-70 (1/4''-2'') - 6S + Z/P (2''1/2-4'') | 2 |
| 13 | SCREW | TFM | 1 |
| 14 | WASHER | INOX AISI 304 (1/4”-2”) C60S+Z/P (2’’1/2-4’’) | 2 |
| 15 | NUT | A2-70 +Z/P (1/4''-2'') - 8.8 + Z/P (2''1/2-4'') | 4 |
| 16 | STEM | A479-TP316 | 1 |
| 17 | HANDLE | INOX AISI 430 (1/8”-2”) - A37 Z/P (2"1/2-4") | 1 |
| SIZE | DN | CODE | BOX | I | L | Ch | R | P | A | C | E | F | N | B | Kv | PN | Kg | T |
|---|---|---|---|---|---|---|---|---|---|---|---|---|---|---|---|---|---|---|
| 1/4" | 8 | 71000702 | 10 | 11 | 57 | OT.22 | 110 | 50 | 35 | 13,5 | 8 | 5 | - | - | 5,5 | 64 | 0,28 | 9 |
| 3/8" | 10 | 71000703 | 10 | 11,4 | 57 | OT.22 | 110 | 50 | 35 | 13,5 | 8 | 5 | - | - | 8,5 | 64 | 0,27 | 9 |
| 1/2" | 15 | 71000704 | 6 | 15 | 65 | OT.27 | 131 | 64 | 47 | 15 | 10 | 7 | 36 | 6 | 19,2 | 64 | 0,50 | 10 |
| 3/4" | 20 | 71000705 | 5 | 16,3 | 76 | OT.32 | 131 | 68 | 52 | 16 | 10 | 7 | 42 | 6 | 35 | 40 | 0,70 | 10 |
| 1" | 25 | 71000706 | 2 | 19,1 | 92 | OT.41 | 174 | 79 | 60 | 19,5 | 12 | 8 | 42 | 6 | 64,5 | 40 | 1,20 | 12,5 |
| 1"1/4 | 32 | 71000707 | 4 | 21,4 | 106 | OT.50 | 174 | 83 | 64 | 19,5 | 12 | 8 | 42 | 6 | 103,8 | 25 | 1,70 | 12,5 |
| 1"1/2 | 40 | 71000708 | 2 | 21,4 | 116 | OT,55 | 250 | 100 | 79 | 24 | 16 | 10 | 50 | 6,5 | 174 | 25 | 2,50 | 16,5 |
| 2" | 50 | 71000710 | 2 | 25,7 | 136 | OT.70 | 250 | 107 | 86 | 24 | 16 | 10 | 50 | 6,5 | 301,3 | 25 | 3,90 | 16,5 |
| 2"1/2 | 65 | 71000712 | 1 | 30,2 | 153 | Ø90 | 321 | 126 | 103 | 28 | 20 | 14 | 70 | M8 | 545,7 | 16 | 8,15 | 18 |
| 3" | 80 | 71000714 | 1 | 33,3 | 180 | Ø105 | 321 | 137 | 114 | 28 | 20 | 14 | 70 | M8 | 872,5 | 16 | 12,80 | 18 |
| 4" | 100 | 71000718 | 1 | 39,3 | 217 | Ø130 | 381 | 156 | 137 | 34,5 | 24 | 18 | 102 | M10 | 1363,3 | 16 | 21,50 | 22 |

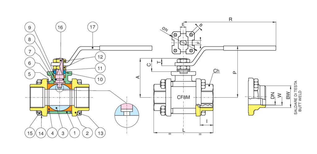
Stainless steel: Temperature range: -20°C +160°C.
| Position | Part name | Material | N.° pieces |
|---|---|---|---|
| 1 | BODY | A351-CF8M | 1 |
| 2 | END CONNECTION | A351-CF8M | 2 |
| 3 | BALL | A479-TP316/A351-CF8M | 1 |
| 4 | BALL SEAT | PTFE | 2 |
| 5 | BODY SEAT | PTFE | 2 |
| 6 | ANTIFRICTION RING | TFM | 1 |
| 7 | O-RING | FKM (VITON) | 1 |
| 8 | STEM SEAT | PTFE | 1 |
| 9 | PACKING GLAND | A479-TP316 (1/4''-2'') - A37+Z-P (2''1/2-4'') | 1 |
| 10 | 90° STOP | INOX AISI 430 (1-4”-2”) A37 Z/P (2’’1-2-4’’) | 2 |
| 11 | SPRING WASHER | 50CRV4 Z/P (2''1/2-4'') | 2 |
| 12 | NUT | A2-70 (1/4''-2'') - 6S + Z/P (2''1/2-4'') | 2 |
| 13 | SCREW | A2-70 +Z/P (1/4''-2'') - 8.8 + Z/P (2''1/2-4'') | 4 |
| 14 | WASHER | INOX AISI 304 (1/4”-2”) C60S+Z/P (2’’1/2-4’’) | 4 |
| 15 | NUT | A2-70 +Z/P (1/4''-2'') - 8.8 + Z/P (2''1/2-4'') | 4 |
| 16 | STEM | A479-TP316 | 1 |
| 17 | HANDLE | INOX AISI 430 (1-4”-2”) A37 Z/P (2’’1-2-4’’) | 1 |
| SIZE | DN | CODE | BOX | I | L | Ch | R | P | A | C | E | F | N | B | Kv | PN | Kg | T |
|---|---|---|---|---|---|---|---|---|---|---|---|---|---|---|---|---|---|---|
| 1/4" | 8 | 71000702 | 10 | 11 | 57 | OT.22 | 110 | 50 | 35 | 13,5 | 8 | 5 | - | - | 5,5 | 64 | 0,28 | 9 |
| 3/8" | 10 | 71000703 | 10 | 11,4 | 57 | OT.22 | 110 | 50 | 35 | 13,5 | 8 | 5 | - | - | 8,5 | 64 | 0,27 | 9 |
| 1/2" | 15 | 71000704 | 6 | 15 | 65 | OT.27 | 131 | 64 | 47 | 15 | 10 | 7 | 36 | 6 | 19,2 | 64 | 0,50 | 10 |
| 3/4" | 20 | 71000705 | 5 | 16,3 | 76 | OT.32 | 131 | 68 | 52 | 16 | 10 | 7 | 42 | 6 | 35 | 40 | 0,70 | 10 |
| 1" | 25 | 71000706 | 2 | 19,1 | 92 | OT.41 | 174 | 79 | 60 | 19,5 | 12 | 8 | 42 | 6 | 64,5 | 40 | 1,20 | 12,5 |
| 1"1/4 | 32 | 71000707 | 4 | 21,4 | 106 | OT.50 | 174 | 83 | 64 | 19,5 | 12 | 8 | 42 | 6 | 103,8 | 25 | 1,70 | 12,5 |
| 1"1/2 | 40 | 71000708 | 2 | 21,4 | 116 | OT,55 | 250 | 100 | 79 | 24 | 16 | 10 | 50 | 6,5 | 174 | 25 | 2,50 | 16,5 |
| 2" | 50 | 71000710 | 2 | 25,7 | 136 | OT.70 | 250 | 107 | 86 | 24 | 16 | 10 | 50 | 6,5 | 301,3 | 25 | 3,90 | 16,5 |
| 2"1/2 | 65 | 71000712 | 1 | 30,2 | 153 | Ø90 | 321 | 126 | 103 | 28 | 20 | 14 | 70 | M8 | 545,7 | 16 | 8,15 | 18 |
| 3" | 80 | 71000714 | 1 | 33,3 | 180 | Ø105 | 321 | 137 | 114 | 28 | 20 | 14 | 70 | M8 | 872,5 | 16 | 12,80 | 18 |
| 4" | 100 | 71000718 | 1 | 39,3 | 217 | Ø130 | 381 | 156 | 137 | 34,5 | 24 | 18 | 102 | M10 | 1363 | 16 | 21,50 | 22 |

Stainless steel: Temperature range: -20°C +160°C.
| Position | Part name | Material | N.° pieces |
|---|---|---|---|
| 1 | BODY | A351-CF8M | 1 |
| 2 | END CONNECTION | A351-CF8M | 2 |
| 3 | BALL | A479-TP316/A351-CF8M | 1 |
| 4 | BALL SEAT | PTFE | 2 |
| 5 | BODY SEAT | PTFE | 2 |
| 6 | ANTIFRICTION RING | TFM | 1 |
| 7 | O-RING | FKM (VITON) | 1 |
| 8 | STEM SEAT | PTFE | 1 |
| 9 | PACKING GLAND | A479-TP316 (1/4''-2'') - A37+Z-P (2''1/2-4'') | 1 |
| 10 | 90° STOP | INOX AISI 430 (1-4”-2”) A37 Z/P (2’’1-2-4’’) | 2 |
| 11 | SPRING WASHER | 51CrV4+Z/P (2''1/2-4'') | 2 |
| 12 | NUT | A2-70 (1/4''-2'') - 6S + Z/P (2''1/2-4'') | 2 |
| 13 | SCREW | A2-70 +Z/P (1/4''-2'') - 8.8 + Z/P (2''1/2-4'') | 4 |
| 14 | WASHER | INOX AISI 304 (1/4”-2”) C60S+Z/P (2’’1/2-4’’) | 4 |
| 15 | NUT | A2-70 +Z/P (1/4''-2'') - 8.8 + Z/P (2''1/2-4'') | 4 |
| 16 | STEM | A479-TP316 | 1 |
| 17 | HANDLE | INOX AISI 430 (1-4”-2”) A37 Z/P (2’’1-2-4’’) | 1 |
| SIZE | DN | CODE | BOX | SW | X | L | Ch | R | P | A | C | E | F | N | B | Kv | PN | Kg | T |
|---|---|---|---|---|---|---|---|---|---|---|---|---|---|---|---|---|---|---|---|
| 3/8" | 10 | 71001003 | 10 | 18,2 | 9,5 | 57 | OT.22 | 110 | 50 | 35 | 13,5 | 8 | 5 | - | - | 8,5 | 64 | 0,27 | 9 |
| 1/2" | 15 | 71001004 | 6 | 22,4 | 9,5 | 65 | OT.27 | 131 | 64 | 47 | 15 | 10 | 7 | 36 | 6 | 19,2 | 64 | 0,50 | 10 |
| 3/4" | 20 | 71001005 | 5 | 27,7 | 11,1 | 76 | OT.32 | 131 | 68 | 52 | 16 | 10 | 7 | 42 | 6 | 35 | 40 | 0,75 | 10 |
| 1" | 25 | 71001006 | 2 | 34,5 | 12,7 | 92 | OT.41 | 174 | 79 | 60 | 19,5 | 12 | 8 | 42 | 6 | 64,5 | 40 | 1,30 | 12,5 |
| 1"1/4 | 32 | 71001007 | 4 | 43,2 | 14,3 | 106 | OT.50 | 174 | 83 | 64 | 19,5 | 12 | 8 | 42 | 6 | 103,8 | 25 | 1,80 | 12,5 |
| 1"1/2 | 40 | 71001008 | 2 | 49,5 | 15,9 | 116 | OT,55 | 250 | 100 | 79 | 24 | 16 | 10 | 50 | 6,5 | 174 | 25 | 2,70 | 16,5 |
| 2" | 50 | 71001010 | 2 | 62 | 17,5 | 136 | OT.70 | 250 | 107 | 86 | 24 | 16 | 10 | 50 | 6,5 | 301,3 | 25 | 4,10 | 16,5 |
| 2"1/2 | 65 | 71001012 | 1 | 76,5 | 20 | 153 | Ø90 | 321 | 126 | 103 | 28 | 20 | 14 | 70 | M8 | 545,7 | 16 | 8,35 | 18 |
| 3" | 80 | 71001014 | 1 | 89,5 | 20 | 180 | Ø105 | 321 | 137 | 114 | 28 | 20 | 14 | 70 | M8 | 872,5 | 16 | 13,10 | 18 |
| 4" | 100 | 71001018 | 1 | 115 | 20 | 217 | Ø130 | 381 | 156 | 137 | 34,5 | 24 | 18 | 102 | M10 | 1363 | 16 | 22,40 | 22 |

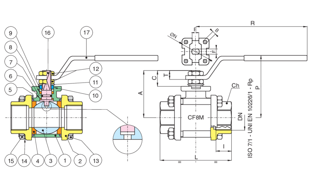
Temperature range: -20°C +160°C.
| Position | Part name | Material | N.° pieces |
|---|---|---|---|
| 1 | BODY | A351-CF8M | 1 |
| 2 | END CONNECTION | A351-CF8M | 2 |
| 3 | BALL | A479-TP316/A351-CF8M | 1 |
| 4 | BALL SEAT | PTFE | 2 |
| 5 | BODY SEAT | PTFE | 2 |
| 6 | ANTIFRICTION RING | TFM | 1 |
| 7 | O-RING | FKM (VITON) | 1 |
| 8 | STEM SEAT | PTFE | 1 |
| 9 | PACKING GLAND | A479-TP316 (1/4''-2'') - A37+Z-P (2''1/2-4'') | 1 |
| 10 | 90° STOP | INOX AISI 430 (1-4”-2”) A37 Z/P (2’’1-2-4’’) | 2 |
| 11 | SPRING WASHER | 51CrV4+Z/P (2''1/2-4'') | 2 |
| 12 | NUT | A2-70 (1/4''-2'') - 6S + Z/P (2''1/2-4'') | 2 |
| 13 | SCREW | A2-70 +Z/P (1/4''-2'') - 8.8 + Z/P (2''1/2-4'') | 4 |
| 14 | WASHER | INOX AISI 304 (1/4”-2”) C60S+Z/P (2’’1/2-4’’) | 4 |
| 15 | NUT | A2-70 (1-4''-2'') - A37 + Z-P (2''1-2-4'') | 4 |
| 16 | STEM | A479-TP316 | 1 |
| 17 | HANDLE | INOX AISI 430 (1-4”-2”) A37 Z/P (2’’1-2-4’’) | 1 |
| SIZE | DN | CODE | BOX | BW | W | L | Ch | R | P | A | C | E | F | N | B | Kv | PN | Kg | T |
|---|---|---|---|---|---|---|---|---|---|---|---|---|---|---|---|---|---|---|---|
| 3/8" | 10 | 71001103 | 10 | 17,1 | 12,48 | 57 | OT.22 | 110 | 50 | 35 | 13,5 | 8 | 5 | - | - | 8,5 | 64 | 0,27 | 9 |
| 1/2" | 15 | 71001104 | 6 | 21,4 | 15,76 | 65 | OT.27 | 131 | 64 | 47 | 15 | 10 | 7 | 36 | 6 | 19,2 | 64 | 0,50 | 10 |
| 3/4" | 20 | 71001105 | 5 | 26,7 | 20,96 | 76 | OT.32 | 131 | 68 | 52 | 16 | 10 | 7 | 42 | 6 | 35 | 40 | 0,75 | 10 |
| 1" | 25 | 71001106 | 2 | 33,4 | 26,64 | 92 | OT.41 | 174 | 79 | 60 | 19,5 | 12 | 8 | 42 | 6 | 64,5 | 40 | 1,30 | 12,5 |
| 1"1/4 | 32 | 71001107 | 4 | 42,2 | 35,08 | 106 | OT.50 | 174 | 83 | 64 | 19,5 | 12 | 8 | 42 | 6 | 103,8 | 25 | 1,80 | 12,5 |
| 1"1/2 | 40 | 71001108 | 2 | 48,3 | 40,94 | 116 | OT,55 | 250 | 100 | 79 | 24 | 16 | 10 | 50 | 6,5 | 174 | 25 | 2,70 | 16,5 |
| 2" | 50 | 71001110 | 2 | 60,3 | 52,48 | 136 | OT.70 | 250 | 107 | 86 | 24 | 16 | 10 | 50 | 6,5 | 301,3 | 25 | 4,10 | 16,5 |
| 2"1/2 | 65 | 71001112 | 1 | 73 | 62,68 | 153 | Ø90 | 321 | 126 | 103 | 28 | 20 | 14 | 70 | M8 | 545,7 | 16 | 8,15 | 18 |
| 3" | 80 | 71001114 | 1 | 88,9 | 77,92 | 180 | Ø105 | 321 | 137 | 114 | 28 | 20 | 14 | 70 | M8 | 872,5 | 16 | 12,80 | 18 |
| 4" | 100 | 71001118 | 1 | 114,3 | 102,26 | 217 | Ø130 | 381 | 156 | 137 | 34,5 | 24 | 18 | 102 | M10 | 1363 | 16 | 22,00 | 22 |

| Position | Part name | Material | N.° pieces |
|---|---|---|---|
| 1 | BODY | A351-CF8M | 1 |
| 2 | END CONNECTION | A351-CF8M | 2 |
| 3 | BALL | A479-TP316/A351-CF8M | 1 |
| 4 | BALL SEAT | PTFE | 2 |
| 5 | BODY SEAT | PTFE | 2 |
| 6 | ANTIFRICTION RING | TFM | 1 |
| 7 | O-RING | FKM (VITON) | 1 |
| 8 | STEM SEAT | PTFE | 1 |
| 9 | PACKING GLAND | A479-TP316 (1/4''-2'') - A37+Z-P (2''1/2-4'') | 1 |
| 10 | 90° STOP | INOX AISI 430 (1-4”-2”) A37 Z/P (2’’1-2-4’’) | 2 |
| 11 | SPRING WASHER | 51CrV4+Z/P (2''1/2-4'') | 2 |
| 12 | NUT | A2-70 (1/4''-2'') - 6S + Z/P (2''1/2-4'') | 2 |
| 13 | SCREW | A2-70 +Z/P (1/4''-2'') - 8.8 + Z/P (2''1/2-4'') | 4 |
| 14 | WASHER | INOX AISI 304 (1/4”-2”) C60S+Z/P (2’’1/2-4’’) | 4 |
| 15 | NUT | A2-70 +Z/P (1/4''-2'') - 8.8 + Z/P (2''1/2-4'') | 4 |
| 16 | STEM | A479-TP316 | 1 |
| 17 | HANDLE | INOX AISI 430 (1-4”-2”) A37 Z/P (2’’1-2-4’’) | 1 |
| SIZE | DN | CODE | BOX | I | L | Ch | R | P | A | C | E | F | N | B | Kv | PN | Kg | T |
|---|---|---|---|---|---|---|---|---|---|---|---|---|---|---|---|---|---|---|
| 1/4" | 8 | 71016802 | 10 | 11 | 57 | OT.22 | 110 | 50 | 35 | 13,5 | 8 | 5 | - | - | 5,5 | 64 | 0,28 | 9 |
| 3/8" | 10 | 71016803 | 10 | 11,4 | 57 | OT.22 | 110 | 50 | 35 | 13,5 | 8 | 5 | - | - | 8,5 | 64 | 0,27 | 9 |
| 1/2" | 15 | 71016804 | 6 | 15 | 65 | OT.27 | 131 | 64 | 47 | 15 | 10 | 7 | 36 | 6 | 19,2 | 64 | 0,50 | 10 |
| 3/4" | 20 | 71016805 | 5 | 16,3 | 76 | OT.32 | 131 | 68 | 52 | 16 | 10 | 7 | 42 | 6 | 35 | 40 | 0,70 | 10 |
| 1" | 25 | 71016806 | 2 | 19,1 | 92 | OT.41 | 174 | 79 | 60 | 19,5 | 12 | 8 | 42 | 6 | 64,5 | 40 | 1,20 | 12,5 |
| 1"1/4 | 32 | 71016807 | 4 | 21,4 | 106 | OT.50 | 174 | 83 | 64 | 19,5 | 12 | 8 | 42 | 6 | 103,8 | 25 | 1,70 | 12,5 |
| 1"1/2 | 40 | 71016808 | 2 | 21,4 | 116 | OT,55 | 250 | 100 | 79 | 24 | 16 | 10 | 50 | 6,5 | 174 | 25 | 2,50 | 16,5 |
| 2" | 50 | 71016810 | 2 | 25,7 | 136 | OT.70 | 250 | 107 | 86 | 24 | 16 | 10 | 50 | 6,5 | 301,3 | 25 | 3,90 | 16,5 |
| 2"1/2 | 65 | 71016812 | 1 | 30,2 | 153 | Ø90 | 321 | 126 | 103 | 28 | 20 | 14 | 70 | M8 | 545,7 | 16 | 8,15 | 18 |
| 3" | 80 | 71016814 | 1 | 33,3 | 180 | Ø105 | 321 | 137 | 114 | 28 | 20 | 14 | 70 | M8 | 872,5 | 16 | 12,80 | 18 |
| 4" | 100 | 71016818 | 1 | 39,3 | 217 | Ø130 | 381 | 156 | 137 | 34,5 | 24 | 18 | 102 | M10 | 1363 | 16 | 21,50 | 22 |

Stainless steel: Temperature range: -20°C +160°C.
| Position | Part name | Material | N.° pieces |
|---|---|---|---|
| 1 | BODY | A351-CF8M | 1 |
| 2 | END CONNECTION | A351-CF8M | 2 |
| 3 | BALL | A479-TP316/A351-CF8M | 1 |
| 4 | BALL SEAT | PTFE CARBOGRAFITE - CARBON FILLED PTFE | 2 |
| 5 | BODY SEAT | FKM (VITON) | 2 |
| 6 | ANTIFRICTION RING | PTFE CARBOGRAFITE - CARBON FILLED PTFE | 1 |
| 7 | O-RING | FKM (VITON) | 1 |
| 8 | STEM SEAT | PTFE CARBOGRAFITE - CARBON FILLED PTFE | 1 |
| 9 | PACKING GLAND | A479-TP316 (1/4''-2'') - A37+Z-P (2''1/2-4'') | 1 |
| 10 | END STOP | INOX AISI 430 (1-4”-2”) A37 Z/P (2’’1-2-4’’) | 2 |
| 11 | SPRING WASHER | 51CrV4+Z/P (2''1/2-4'') | 2 |
| 12 | NUT | A2-70 (1/4''-2'') - 6S + Z/P (2''1/2-4'') | 2 |
| 13 | SCREW | A2-70 +Z/P (1/4''-2'') - 8.8 + Z/P (2''1/2-4'') | 4 |
| 14 | WASHER | INOX AISI 304 (1/4”-2”) C60S+Z/P (2’’1/2-4’’) | 4 |
| 15 | NUT | A2-70 +Z/P (1/4''-2'') - 8.8 + Z/P (2''1/2-4'') | 4 |
| 16 | STEM | A479-TP316 | 1 |
| 17 | HANDLE | INOX AISI 430 (1-4”-2”) A37 Z/P (2’’1-2-4’’) | 1 |
| SIZE | DN | CODE | BOX | I | L | Ch | R | P | A | C | E | F | N | B | Kv | PN | Kg | T |
|---|---|---|---|---|---|---|---|---|---|---|---|---|---|---|---|---|---|---|
| 1/4" | 8 | 71019002 | 10 | 11 | 57 | OT.22 | 110 | 50 | 35 | 13,5 | 8 | 5 | - | - | 5,5 | 64 | 0,28 | 9 |
| 3/8" | 10 | 71019003 | 10 | 11,4 | 57 | OT.22 | 110 | 50 | 35 | 13,5 | 8 | 5 | - | - | 8,5 | 64 | 0,27 | 9 |
| 1/2" | 15 | 71019004 | 6 | 15 | 65 | OT.27 | 131 | 64 | 47 | 15 | 10 | 7 | 36 | 6 | 19,2 | 64 | 0,50 | 10 |
| 3/4" | 20 | 71019005 | 5 | 16,3 | 76 | OT.32 | 131 | 68 | 52 | 16 | 10 | 7 | 42 | 6 | 35 | 40 | 0,70 | 10 |
| 1" | 25 | 71019006 | 2 | 19,1 | 92 | OT.41 | 174 | 79 | 60 | 19,5 | 12 | 8 | 42 | 6 | 64,5 | 40 | 1,20 | 12,5 |
| 1"1/4 | 32 | 71019007 | 4 | 21,4 | 106 | OT.50 | 174 | 83 | 64 | 19,5 | 12 | 8 | 42 | 6 | 103,8 | 25 | 1,70 | 12,5 |
| 1"1/2 | 40 | 71019008 | 2 | 21,4 | 116 | OT,55 | 250 | 100 | 79 | 24 | 16 | 10 | 50 | 6,5 | 174 | 25 | 2,50 | 16,5 |
| 2" | 50 | 71019010 | 2 | 25,7 | 136 | OT.70 | 250 | 107 | 86 | 24 | 16 | 10 | 50 | 6,5 | 301,3 | 25 | 3,90 | 16,5 |
| 2"1/2 | 65 | 71019012 | 1 | 30,2 | 153 | Ø90 | 321 | 126 | 103 | 28 | 20 | 14 | 70 | M8 | 545,7 | 16 | 8,15 | 18 |
| 3" | 80 | 71019014 | 1 | 33,3 | 180 | Ø105 | 321 | 137 | 114 | 28 | 20 | 14 | 70 | M8 | 872,5 | 16 | 12,80 | 18 |
| 4" | 100 | 71019018 | 1 | 39,3 | 217 | Ø130 | 381 | 156 | 137 | 34,5 | 24 | 18 | 102 | M10 | 1363 | 16 | 21,50 | 22 |

Stainless steel: Temperature range: -20°C +160°C.
| Position | Part name | Material | N.° pieces |
|---|---|---|---|
| 1 | BODY | A351-CF8M | 1 |
| 2 | END CONNECTION | A351-CF8M | 2 |
| 3 | BALL | A479-TP316/A351-CF8M | 1 |
| 4 | BALL SEAT | PTFE | 2 |
| 5 | SEAT | PTFE | 2 |
| 6 | THRUST WASHER | PTFE | 1 |
| 7 | O-RING | FKM | 1 |
| 8 | STEM SEAT | PTFE | 1 |
| 9 | PACKING GLAND | INOX AISI 303 (1/4”-2”) CARBON STEEL (2’’1/2-3’’- 4’’) | 1 |
| 10 | END STOP | INOX AISI 430 (1/4”-2”) CARBON STEEL (2’’1/2-3’’-4’’) | 2-1 |
| 11 | SPRING WASHER | CARBON STEEL (2’’1/2-3’’-4’’) | 2 |
| 12 | NUT | A182-F304 (1/4”-2”) CARBON STEEL (2’’1/2-3’’- 4’’) | 2 |
| 13 | BOLT | INOX AISI 304 (1-4”-2”) CARBON STEEL (2’’1-2-3’’- 4’’) | 4-6 |
| 14 | WASHER | INOX AISI 304 (1-4”-2”) CARBON STEEL (2’’1-2-3’’- 4’’) | 4-6 |
| 15 | NUT | INOX AISI 304 (1-4”-2”) CARBON STEEL (2’’1-2-3’’- 4’’) | 4-6 |
| 16 | STEM | A479-TP316/17-4-PH | 1 |
| 17 | HANDLE | INOX AISI 430 (1/4”-2”) CARBON STEEL (2’’1/2-3’’-4’’) | 1 |
| SIZE | DN | CODE | BOX | SW | X | BW | W | I | L | Ch | R | P | A | C | E | F | ØN | B | Kv | PN | Kg |
|---|---|---|---|---|---|---|---|---|---|---|---|---|---|---|---|---|---|---|---|---|---|
| 1/4" | 8 | 71024002 | 10 | - | - | - | - | 11 | 57 | OT.22 | 110 | 50 | 35 | 13,5 | 8 | 5 | - | - | 5,5 | 64 | 0,28 |
| 3/8" | 10 | 71024003 | 10 | 18,2 | 9,5 | 17,1 | 12,48 | 11,4 | 57 | OT.22 | 110 | 50 | 35 | 13,5 | 8 | 5 | - | - | 8,5 | 64 | 0,27 |
| 1/2" | 15 | 71024004 | 6 | 22,4 | 9,5 | 21,4 | 15,76 | 15 | 65 | OT.27 | 131 | 64 | 47 | 15 | 10 | 7 | 36 | 6 | 19,2 | 64 | 0,50 |
| 3/4" | 20 | 71024005 | 5 | 27,7 | 11,1 | 26,7 | 20,96 | 16,3 | 76 | OT.32 | 131 | 68 | 52 | 16 | 10 | 7 | 42 | 5,5 | 35 | 40 | 0,70 |
| 1" | 25 | 71024006 | 2 | 34,5 | 12,7 | 33,4 | 26,64 | 19,1 | 92 | OT.41 | 174 | 79 | 60 | 19,5 | 12 | 8 | 42 | 6 | 64,5 | 40 | 1,20 |
| 1"1/4 | 32 | 71024007 | 4 | 43,2 | 14,3 | 42,2 | 35,08 | 21,4 | 106 | OT.50 | 174 | 83 | 64 | 19,5 | 12 | 8 | 42 | 5,5 | 103,8 | 25 | 1,70 |
| 1"1/2 | 40 | 71024008 | 2 | 49,5 | 15,9 | 48,3 | 40,94 | 21,4 | 116 | OT,55 | 250 | 100 | 79 | 24 | 16 | 10 | 50 | 6,5 | 174 | 25 | 2,50 |
| 2" | 50 | 71024010 | 2 | 62 | 17,5 | 60,3 | 52,48 | 25,7 | 136 | OT.70 | 250 | 107 | 86 | 24 | 16 | 10 | 50 | 6,5 | 301,3 | 25 | 3,90 |
| 2"1/2 | 65 | 71024012 | 1 | 76,5 | 20 | 73 | 62,68 | 30,2 | 153 | Ø90 | 321 | 126 | 103 | 28 | 20 | 14 | 70 | M8 | 545,7 | 16 | 8,15 |
| 3" | 80 | 71024014 | 1 | 89,5 | 20 | 88,9 | 77,92 | 33,3 | 180 | Ø105 | 321 | 137 | 114 | 28 | 20 | 14 | 70 | M8 | 872,5 | 16 | 12,80 |
| 4" | 100 | 71024018 | 1 | 115 | 20 | 114,3 | 102,26 | 39,3 | 217 | Ø130 | 381 | 156 | 137 | 34,5 | 24 | 18 | 102 | M10 | 1363,3 | 16 | 21,50 |

Stainless steel: Temperature range: -20°C +160°C.
| Position | Part name | Material | N.° pieces |
|---|---|---|---|
| 1 | BODY | A351-CF8M | 1 |
| 2 | END CONNECTION | A351-CF8M | 2 |
| 3 | BALL | A479-TP316/A351-CF8M | 1 |
| 4 | BALL SEAT | PTFE | 2 |
| 5 | BODY SEAT | PTFE | 2 |
| 6 | ANTIFRICTION RING | TFM | 1 |
| 7 | O-RING | FFKM | 1 |
| 8 | STEM SEAT | PTFE | 1 |
| 9 | PACKING GLAND | A479-TP316 (1/4''-2'') - A37+Z-P (2''1/2-4'') | 1 |
| 10 | END STOP | INOX AISI 430 (1-4”-2”) A37 Z/P (2’’1-2-4’’) | 2 |
| 11 | SPRING WASHER | 51CrV4+Z/P (2''1/2-4'') | 2 |
| 12 | NUT | A2-70 (1/4''-2'') - 6S + Z/P (2''1/2-4'') | 2 |
| 13 | SCREW | A2-70 +Z/P (1/4''-2'') - 8.8 + Z/P (2''1/2-4'') | 4 |
| 14 | WASHER | INOX AISI 304 (1/4”-2”) C60S+Z/P (2’’1/2-4’’) | 4 |
| 15 | NUT | A2-70 +Z/P (1/4''-2'') - 8.8 + Z/P (2''1/2-4'') | 4 |
| 16 | STEM | A479-TP316 | 1 |
| 17 | HANDLE | INOX AISI 430 (1-4”-2”) A37 Z/P (2’’1-2-4’’) | 1 |
| SIZE | DN | CODE | BOX | I | L | Ch | R | P | A | C | E | F | N | B | Kv | PN | Kg | T |
|---|---|---|---|---|---|---|---|---|---|---|---|---|---|---|---|---|---|---|
| 1/4" | 8 | 71033102 | 10 | 11 | 57 | OT.22 | 110 | 50 | 35 | 13,5 | 8 | 5 | - | - | 5,5 | 64 | 0,28 | 9 |
| 3/8" | 10 | 71033103 | 10 | 11,4 | 57 | OT.22 | 110 | 50 | 35 | 13,5 | 8 | 5 | - | - | 8,5 | 64 | 0,27 | 9 |
| 1/2" | 15 | 71033104 | 6 | 15 | 65 | OT.27 | 131 | 64 | 47 | 15 | 10 | 7 | 36 | 6 | 19,2 | 64 | 0,50 | 9 |
| 3/4" | 20 | 71033105 | 5 | 16,3 | 76 | OT.32 | 131 | 68 | 52 | 16 | 10 | 7 | 42 | 6 | 35 | 40 | 0,70 | 10 |
| 1" | 25 | 71033106 | 2 | 19,1 | 92 | OT.41 | 174 | 79 | 60 | 19,5 | 12 | 8 | 42 | 6 | 64,5 | 40 | 1,20 | 10 |
| 1"1/4 | 32 | 71033107 | 4 | 21,4 | 106 | OT.50 | 174 | 83 | 64 | 19,5 | 12 | 8 | 42 | 6 | 103,8 | 25 | 1,70 | 12,5 |
| 1"1/2 | 40 | 71033108 | 2 | 21,4 | 116 | OT,55 | 250 | 100 | 79 | 24 | 16 | 10 | 50 | 6,5 | 174 | 25 | 2,50 | 16,5 |
| 2" | 50 | 71033110 | 2 | 25,7 | 136 | OT.70 | 250 | 107 | 86 | 24 | 16 | 10 | 50 | 6,5 | 301,3 | 25 | 3,90 | 16,5 |
| 2"1/2 | 65 | 71033112 | 1 | 30,2 | 153 | Ø90 | 321 | 126 | 103 | 28 | 20 | 14 | 70 | M8 | 545,7 | 16 | 8,15 | 18 |
| 3" | 80 | 71033114 | 1 | 33,3 | 180 | Ø105 | 321 | 137 | 114 | 28 | 20 | 14 | 70 | M8 | 872,5 | 16 | 12,80 | 18 |
| 4" | 100 | 71033118 | 1 | 39,3 | 217 | Ø130 | 381 | 156 | 137 | 34,5 | 24 | 18 | 102 | M10 | 1363 | 16 | 21,50 | 22 |